Slim 1.230i Тепловой удар
-
Const
- Сообщения: 4
- Зарегистрирован: 09 дек 2015, 19:41
Slim 1.230i Тепловой удар
Есть котел 1,230i,
бойлер Slim UB80,
отопление в доме только теплые полы. В котле установлен переключатель на температуру 30-45 гр. Выход котла подключен напрямую к гребенке теплых полов.
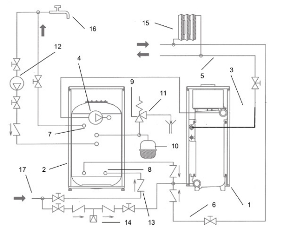
Бойлер подключен к котлу с помощью гидравлического комплекта, который указан в инструкции к бойлеру. Реализована схема подключения со страницы 7 инструкции к бойлеру. Сейчас котел питает теплые полы температурой на подаче 30-35 гр., на обратке примерно 27-29 гр.
При поступлении команды на нагрев бойлера насос котла отключается, включается насос бойлера и происходит разогрев бойлера. Температура котла после окончания нагрева бойлера достигает 80-90 гр. После того как бойлер нагрет, насос бойлера отключается и включается насос котла, при этом в теплый пол уходит вода разогретая до 80-90 гр, а с обратки из теплых плов поступает 25-27 гр. Остывание котла при этом происходит довольно быстро.
Опасно ли это для теплообменника котла. Можно ли избежать такого режима?
//Есть мысль воткнуть в подачу теплых полов трехходовой термостатический кран, но смущает снижение пропуской способности.//
Тему http://www.baxi.ru/forum/viewtopic.php? ... 83&p=22362 видел, но сомнения мои она не развеяла.
бойлер Slim UB80,
отопление в доме только теплые полы. В котле установлен переключатель на температуру 30-45 гр. Выход котла подключен напрямую к гребенке теплых полов.
Бойлер подключен к котлу с помощью гидравлического комплекта, который указан в инструкции к бойлеру. Реализована схема подключения со страницы 7 инструкции к бойлеру. Сейчас котел питает теплые полы температурой на подаче 30-35 гр., на обратке примерно 27-29 гр.
При поступлении команды на нагрев бойлера насос котла отключается, включается насос бойлера и происходит разогрев бойлера. Температура котла после окончания нагрева бойлера достигает 80-90 гр. После того как бойлер нагрет, насос бойлера отключается и включается насос котла, при этом в теплый пол уходит вода разогретая до 80-90 гр, а с обратки из теплых плов поступает 25-27 гр. Остывание котла при этом происходит довольно быстро.
Опасно ли это для теплообменника котла. Можно ли избежать такого режима?
//Есть мысль воткнуть в подачу теплых полов трехходовой термостатический кран, но смущает снижение пропуской способности.//
Тему http://www.baxi.ru/forum/viewtopic.php? ... 83&p=22362 видел, но сомнения мои она не развеяла.
У вас нет необходимых прав для просмотра вложений в этом сообщении.
-
BAXI - Volga
- Представитель BAXI

- Сообщения: 2335
- Зарегистрирован: 21 фев 2014, 00:20
- Откуда: Нижний Новгород
- Благодарил (а): 40 раз
- Поблагодарили: 212 раз
Slim 1.230i Тепловой удар
при таком режиме Ваш котёл скоро накроется
нужно было ставить гидрострелку или хотя бы смесительный узел на тёплый пол
и кто это Вас надоумил чугунный котёл на низкотемпературный режим поставить?
нужно было ставить гидрострелку или хотя бы смесительный узел на тёплый пол
и кто это Вас надоумил чугунный котёл на низкотемпературный режим поставить?
Андрей.
Технический специалист BAXI.
Нижний Новгород.
Технический специалист BAXI.
Нижний Новгород.
-
Const
- Сообщения: 4
- Зарегистрирован: 09 дек 2015, 19:41
Slim 1.230i Тепловой удар
сейчас режим ГВС отключен программатором в котле. (Желтая перемычка разомкнута). Дом не жилой и до весны у меня есть возможность изменить схему. ГВС включал пару-тройку раз и наблюдение этого эффекта как раз и заставило обратиться на форум baxi.при таком режиме Ваш котёл скоро накроется
инструкция baxi и надежда на инженеров baxi.BAXI - Volga писал(а):и кто это Вас надоумил...
Я, когда выбирал котел с бойлером, не предполагал, что он после нагрева бойлера будет сразу переключать 80-90 гр в теплый пол. Я то понимаю, что обратка с температурой 25 гр в этот момент для котла опасна. Поэтому и думаю сейчас, как поступить.
В теме, ссылку на которую я привел выше, ситуация похожая, там она может быть решена переводом котла на пост циркуляцию 4 часа, но если присоединить к котлу контур ГВС, то все будет так же.
Стрелку конечно воткнуть можно, но сейчас температура теплоносителя теплого пола определяется котлом с помощью уличного датчика температуры. Если делать какой либо развязывающий узел, то смысл в этой автоматике пропадает.
Единственное решение, которое мне сейчас видится, это использовать разделяющий трехходовой кран, то есть при превышении заданной температуры, этот кран должен направлять поток по малому кругу для плавного его остывания, а потом переключать поток на работу на теплый пол.
Вот и хотел посоветоваться как это проще и лучше реализовать.
Повторюсь, что хочу использовать автоматику котла для регулировки температуры теплоносителя по эквитермической кривой.
-
BAXI - Volga
- Представитель BAXI

- Сообщения: 2335
- Зарегистрирован: 21 фев 2014, 00:20
- Откуда: Нижний Новгород
- Благодарил (а): 40 раз
- Поблагодарили: 212 раз
Slim 1.230i Тепловой удар
БРЕДConst писал(а): Стрелку конечно воткнуть можно, но сейчас температура теплоносителя теплого пола определяется котлом с помощью уличного датчика температуры. Если делать какой либо развязывающий узел, то смысл в этой автоматике пропадает.
температура в тёплых полах не более 40 - 45 градусов, а чугунный котёл не рекомендуется использовать ниже 50
Андрей.
Технический специалист BAXI.
Нижний Новгород.
Технический специалист BAXI.
Нижний Новгород.
-
Const
- Сообщения: 4
- Зарегистрирован: 09 дек 2015, 19:41
Slim 1.230i Тепловой удар
Бред чей? Инженеров, которые этот режим запроектировали? Извините, но это все оффтопик.
-
BAXI - Volga
- Представитель BAXI

- Сообщения: 2335
- Зарегистрирован: 21 фев 2014, 00:20
- Откуда: Нижний Новгород
- Благодарил (а): 40 раз
- Поблагодарили: 212 раз
Slim 1.230i Тепловой удар
а у Вас проект на котельную и систему отопления есть?
Андрей.
Технический специалист BAXI.
Нижний Новгород.
Технический специалист BAXI.
Нижний Новгород.
-
dobsan
- Опытный
- Сообщения: 251
- Зарегистрирован: 11 окт 2015, 20:14
- Откуда: Чебоксары
- Благодарил (а): 2 раза
- Поблагодарили: 17 раз
Slim 1.230i Тепловой удар
Андрей, поясните наличие низкотемпературного режима в Слимах.
Или все же итальянцы "т...е"?! (не моё, популярная фраза в разделах форума)
Или все же итальянцы "т...е"?! (не моё, популярная фраза в разделах форума)
-
BAXI - Volga
- Представитель BAXI

- Сообщения: 2335
- Зарегистрирован: 21 фев 2014, 00:20
- Откуда: Нижний Новгород
- Благодарил (а): 40 раз
- Поблагодарили: 212 раз
Slim 1.230i Тепловой удар
В котлах Slim нет низкотемпературного режима - есть ограничение по максимальной температуре в 45 гр. Если посмотреть внимательно, то ничего не говорится о том какая при этом должна быть температура обратки.
При эксплуатации чугунного котла на низких температурах есть высокий риск загнать его в конденсационный режим и в результате получим низкотемпературную коррозию теплообменника с последующим его разрушением.
Поэтому в данном случае нужно поднять температуру на котле, а на тёплый пол установить смесительный узел.
При эксплуатации чугунного котла на низких температурах есть высокий риск загнать его в конденсационный режим и в результате получим низкотемпературную коррозию теплообменника с последующим его разрушением.
Поэтому в данном случае нужно поднять температуру на котле, а на тёплый пол установить смесительный узел.
Андрей.
Технический специалист BAXI.
Нижний Новгород.
Технический специалист BAXI.
Нижний Новгород.
-
Const
- Сообщения: 4
- Зарегистрирован: 09 дек 2015, 19:41
Slim 1.230i Тепловой удар
как это нет?В котлах Slim нет низкотемпературного режима
Страница 26
Температура обратки, при таком режиме на 5-7 гр ниже температуры подачи.Положение «ON» нижеперечисленных переключателей означает:
T.RISC
диапазон регулирования температуры воды
в контуре отопления 30-45°С
Смотрим стр.23
Именно в этом режиме сейчас котел работает. Это заводской режим.При присоединенном датчике уличной температуры регулятор температуры контура отопления выполняет функцию
регулирования коэффициента рассеивания тепла Kt...
Внимание: Значение температуры подачи в систему отопления ТМ зависит от положения переключателя T.RISC на
плате (см. § 13). Максимальное значение устанавливаемой температуры равно 85 или 45 °С
Проблема возникает при включении ГВС. Точнее при его выключении )))
Возможно, что единственный путь избежать этой проблемы поставить гидрострелку и забить на всю автоматику котла, то есть использовать его только для нагрева теплоносителя (воды в моем случае) до 80 гр, а далее пусть наружная обвязка делает то, что мне нужно? Но тогда котел за штуку евро превращается...
Я же хочу попробовать найти другой путь. Может я и не прав.
Нет, проекта нет. Что это меняет в вопросе?
-
BAXI - Volga
- Представитель BAXI

- Сообщения: 2335
- Зарегистрирован: 21 фев 2014, 00:20
- Откуда: Нижний Новгород
- Благодарил (а): 40 раз
- Поблагодарили: 212 раз
Slim 1.230i Тепловой удар
нужно было на стадии проектирования правильно выбрать тип котла - если планировалось что отопление будет только тёплыми полами, то лучше всего подошёл бы конденсационный котёл....Const писал(а): Нет, проекта нет. Что это меняет в вопросе?
можно обсудить положения инструкции, но реальности это не изменит - я уже написал выше с чем можно столкнуться
поскольку оборудование уже куплено, то на мой взгляд правильно было бы поставить смесительный узел на тёплый пол и поднять температуру на котле
Андрей.
Технический специалист BAXI.
Нижний Новгород.
Технический специалист BAXI.
Нижний Новгород.
-
garry
- Ас
- Сообщения: 1005
- Зарегистрирован: 25 янв 2013, 21:48
- Благодарил (а): 1 раз
- Поблагодарили: 56 раз
Slim 1.230i Тепловой удар
В автомобиле тоже есть заводской режим, в моем это 6000 оборотов двигателя, но я дурак, езжу в основном 2-4 тысячи оборотов. Вы же можете абсолютно легально ездить при 45 (6000 оборотов) градусах, но если двигатель вашего мустанга клина словит, не надо будет винить контору и говорить я же ездил в допустимом режиме вахнах.
-
RADAR
- Местный аксакал
- Сообщения: 6793
- Зарегистрирован: 25 июл 2012, 00:33
- Откуда: г.Кострома
- Мой котел: Gepard 23MTV19
- Благодарил (а): 114 раз
- Поблагодарили: 421 раз
- Возраст: 51
Slim 1.230i Тепловой удар
Я так понимаю - есть уставка 40 - можно работать на 40...либо уберите такой режим, либо можно им пользоваться..
-
garry
- Ас
- Сообщения: 1005
- Зарегистрирован: 25 янв 2013, 21:48
- Благодарил (а): 1 раз
- Поблагодарили: 56 раз
Slim 1.230i Тепловой удар
Можно, но не долго, пока не сдохнет. Всем хорошо, производитель продаст котел, мы установим и пустим.
-
RADAR
- Местный аксакал
- Сообщения: 6793
- Зарегистрирован: 25 июл 2012, 00:33
- Откуда: г.Кострома
- Мой котел: Gepard 23MTV19
- Благодарил (а): 114 раз
- Поблагодарили: 421 раз
- Возраст: 51
Slim 1.230i Тепловой удар
а это головная боль производителя..молиться, чтобы не в гарантийный срок..
к тому же абсолютно такой же режим получает котел при комнатном термостате с радиаторами..