Достаточен ли штатный насос Luna Duo-tec-E 1.28 для теплых полов 242 м2 без радиаторного отопления?
Общая площадь дома 280 м2 (2 этажа)
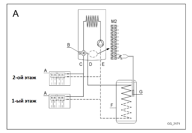
Схема подключения, как в приложении A (Section F) документации, только подключаем два коллектора (один на этаж) без всяких смесителей и гидрострелок (см. схему в приложении).
Для горячей воды используем бойлер косвенного нагрева Baxi UTB (200 л).
Гидравлический расчет и схему приложил.
Достаточен ли штатный насос Luna Duo-tec-E 1.28 для теплых полов 242 м2?
-
Александр П.
- Сообщения: 4
- Зарегистрирован: 27 фев 2020, 19:13
- Откуда: Ижевск
- Мой котел: Baxi Luna Duo-Tec E 1.28
Достаточен ли штатный насос Luna Duo-tec-E 1.28 для теплых полов 242 м2?
- Вложения
-
Гидравлический расчет.pdf- (61.95 КБ) 166 скачиваний
-
Bahus
- Главный администратор

- Сообщения: 12492
- Зарегистрирован: 24 июл 2012, 13:05
- Откуда: Пенза
- Мой котел: Пензенская ТЭЦ-1
- Благодарил (а): 79 раз
- Поблагодарили: 1615 раз
- Возраст: 45
Достаточен ли штатный насос Luna Duo-tec-E 1.28 для теплых полов 242 м2?
В инструкции есть график расходно-напорной характеристики. Подставляйте свои значения из расчета. Попадает под кривую - всё хорошо. Не попадает - значит не хватит.
-
Александр П.
- Сообщения: 4
- Зарегистрирован: 27 фев 2020, 19:13
- Откуда: Ижевск
- Мой котел: Baxi Luna Duo-Tec E 1.28
Достаточен ли штатный насос Luna Duo-tec-E 1.28 для теплых полов 242 м2?
Уточните, по оси Y брать с гидравлического расчета итоговые (общие) потери давления с двух коллекторов в Па и переводить в метр водяного столба, а по оси X брать с гидравлического расчета Расход, кг/с (общий) и переводить в л/ч?Bahus писал(а): 29 июл 2020, 12:59 В инструкции есть график расходно-напорной характеристики. Подставляйте свои значения из расчета. Попадает под кривую - всё хорошо. Не попадает - значит не хватит.
Либо брать только самые длинные петли с максимальной потерей давления и расходом?
Брать эти данные, либо я что-то путаю? :
по Y - 5646.394+6169.30 = 11 826 Па
по X - 0,45 кг/c
-
- Похожие темы
- Ответы
- Просмотры
- Последнее сообщение
-
- 0 Ответы
- 1683 Просмотры
-
Последнее сообщение Nikolay76
-
- 1 Ответы
- 1841 Просмотры
-
Последнее сообщение Bahus
-
- 5 Ответы
- 1808 Просмотры
-
Последнее сообщение В. А. П.70
-
- 1 Ответы
- 4128 Просмотры
-
Последнее сообщение Bahus
-
- 7 Ответы
- 2505 Просмотры
-
Последнее сообщение Bahus
Кто сейчас на конференции
Сейчас этот форум просматривают: нет зарегистрированных пользователей и 1 гость