Работа насосов отопления Slim 1.620
-
DimChik2903
- Новичок
- Сообщения: 12
- Зарегистрирован: 16 май 2022, 13:36
- Откуда: Москва
- Мой котел: Baxi Slim 1.620 iN
Работа насосов отопления Slim 1.620
Здравствуйте! Дома стоит Baxi Slim 1.620 iN с бойлером косвенного нагрева acv hl e 210. Если опустить все жалобы на неправильные схемы, то я решил купить датчик температуры бойлера (оригинальный комплект), что б температура ГВС не была равна температуре теплоносителя. Всё проложил и подключил, но вот почему-то при выходе котла на нагрев бойлера исправно включается индикация ГВС, индикация отопления гаснет, насосы отопления на секунду отключаются, после чего включаются обратно и почему-то работают во время нагрева ГВС. В чём может быть дело? Заранее спасибо!
-
Bahus
- Главный администратор

- Сообщения: 12969
- Зарегистрирован: 24 июл 2012, 13:05
- Откуда: Пенза
- Мой котел: Пензенская ТЭЦ-1
- Благодарил (а): 82 раза
- Поблагодарили: 1683 раза
- Возраст: 45
Работа насосов отопления Slim 1.620
А вот тут как раз надо подключение проверять. Как электрики, так и обвязки систем по гидравлике.
В ЛС отвечаю только по работе форума
Илья Бахталин
АСЦ BAXI "Санфорт". г. Пенза
Подключение к Зонту - bahus1980
Илья Бахталин
АСЦ BAXI "Санфорт". г. Пенза
Подключение к Зонту - bahus1980
-
DimChik2903
- Новичок
- Сообщения: 12
- Зарегистрирован: 16 май 2022, 13:36
- Откуда: Москва
- Мой котел: Baxi Slim 1.620 iN
Работа насосов отопления Slim 1.620
Электрику ещё раз перепроверю, сделаю фото. А как обвязка систем по гидравлике может влиять на включение насоса отопления при нагреве теплоносителя для ГВС? Сразу скажу, по гидравлике швах полный, но переделывать это всё- очень долго и дорого будет. Тем более, что обвязка медная, и там только резать и заново паятьBahus писал(а): 17 май 2022, 09:25 А вот тут как раз надо подключение проверять. Как электрики, так и обвязки систем по гидравлике.
-
DimChik2903
- Новичок
- Сообщения: 12
- Зарегистрирован: 16 май 2022, 13:36
- Откуда: Москва
- Мой котел: Baxi Slim 1.620 iN
Работа насосов отопления Slim 1.620
По электрике всё просто. Два проводка, что держу в руках- насосы отопления. Там ничего перепутать нельзя было
-
Bahus
- Главный администратор

- Сообщения: 12969
- Зарегистрирован: 24 июл 2012, 13:05
- Откуда: Пенза
- Мой котел: Пензенская ТЭЦ-1
- Благодарил (а): 82 раза
- Поблагодарили: 1683 раза
- Возраст: 45
Работа насосов отопления Slim 1.620
А как у вас до этого ГВС работал? На коленке примерную схему отчертите обвязки бойлера и системы отопления (всю систему отопления не нужно, только до коллектора или что там есть у вас).
Серийник котла напишите, на всякий случай. Шильдик на правой боковине котла, внутри. Matr № около штрих-кода.
Так-то подключено вроде правильно всё, насколько фото позволяет увидеть. Интересно.....
Серийник котла напишите, на всякий случай. Шильдик на правой боковине котла, внутри. Matr № около штрих-кода.
Так-то подключено вроде правильно всё, насколько фото позволяет увидеть. Интересно.....
В ЛС отвечаю только по работе форума
Илья Бахталин
АСЦ BAXI "Санфорт". г. Пенза
Подключение к Зонту - bahus1980
Илья Бахталин
АСЦ BAXI "Санфорт". г. Пенза
Подключение к Зонту - bahus1980
-
DimChik2903
- Новичок
- Сообщения: 12
- Зарегистрирован: 16 май 2022, 13:36
- Откуда: Москва
- Мой котел: Baxi Slim 1.620 iN
Работа насосов отопления Slim 1.620
Ох, не давите на больное))
Температура ГВС была такой же, как температура отопления. Зимой надоело подкручивать в морозы температуру, поставил датчик наружной температуры. Пришла весна, стало тепло, и потребовалось отдельно ещё и ГВС регулировать. Прикрутил датчик бойлера.
Насос 1 пока что будет работать всегда. Потом может быть сделаю, что б только при нагреве. Про него пока забыли. Насосы 2 и 3 запараллелены, это насосы отопления. На трёхходовом клапане стоит привод (пока, правда, есть подозрение, что сам клапан не перекрывающий, а смесительный, но это неважно на данном этапе), его и планирую использовать как переключатель "ГВС-отопление". Если магия с насосами отопления не уйдёт, есть план "Б" с реле, но хочется разобраться, потому что есть понимание того, что что-то работает неправильно.Bahus писал(а): 27 май 2022, 09:38 На коленке примерную схему отчертите обвязки бойлера и системы отопления
Вот вам целая фотография:Bahus писал(а): 27 май 2022, 09:38 Серийник котла напишите, на всякий случай. Шильдик на правой боковине котла, внутри. Matr № около штрих-кода.
-
Bahus
- Главный администратор

- Сообщения: 12969
- Зарегистрирован: 24 июл 2012, 13:05
- Откуда: Пенза
- Мой котел: Пензенская ТЭЦ-1
- Благодарил (а): 82 раза
- Поблагодарили: 1683 раза
- Возраст: 45
Работа насосов отопления Slim 1.620
Логика работы Слима такая:
При запросе от датчика бойлера котёл насос системы отопления (в вашем случае насос гидрострелки) ВЫКЛЮЧАЕТ. И включает насос загрузки бойлера. Соответственно, после догрева бочки, котел делает обратную процедуру.
Всё, что после стрелки, котёл интересовать в принципе не должно и насосы зон не подключаются к котлу.
Выше схему приложили как должно быть. Так что хотите или нет - насос вам ещё один нужен. И всё станет хорошо.
При запросе от датчика бойлера котёл насос системы отопления (в вашем случае насос гидрострелки) ВЫКЛЮЧАЕТ. И включает насос загрузки бойлера. Соответственно, после догрева бочки, котел делает обратную процедуру.
Всё, что после стрелки, котёл интересовать в принципе не должно и насосы зон не подключаются к котлу.
Выше схему приложили как должно быть. Так что хотите или нет - насос вам ещё один нужен. И всё станет хорошо.
В ЛС отвечаю только по работе форума
Илья Бахталин
АСЦ BAXI "Санфорт". г. Пенза
Подключение к Зонту - bahus1980
Илья Бахталин
АСЦ BAXI "Санфорт". г. Пенза
Подключение к Зонту - bahus1980
-
DimChik2903
- Новичок
- Сообщения: 12
- Зарегистрирован: 16 май 2022, 13:36
- Откуда: Москва
- Мой котел: Baxi Slim 1.620 iN
Работа насосов отопления Slim 1.620
Насос гидрострелки (насос 1 на рисунке) на данный момент запитан от сети всегда, в обход котла.Bahus писал(а): 30 май 2022, 10:14 При запросе от датчика бойлера котёл насос системы отопления (в вашем случае насос гидрострелки) ВЫКЛЮЧАЕТ.
Выход насоса бойлера не подключен никуда (на данном этапе, до выяснения причины включения насосов отопления при режиме нагрева ГВС).
Да, я понимаю, что схема абсолютно неправильная, и я примерно представляю, как надо. Но на данный момент возможности всё переделать нет.Bahus писал(а): 30 май 2022, 10:14 Всё, что после стрелки, котёл интересовать в принципе не должно и насосы зон не подключаются к котлу.
Но, повторюсь, насосы зон (насосы 2 и 3 на рисунке) сейчас подключены к выходу котла (котёл не в курсе, что они за стрелкой, он думает, что это насосы отопления
-
Starik
- Местный аксакал
- Сообщения: 7432
- Зарегистрирован: 27 ноя 2015, 22:41
- Откуда: Краснодарский край
- Мой котел: BAXI MAIN 5 14f
- Благодарил (а): 73 раза
- Поблагодарили: 819 раз
- Возраст: 59
Работа насосов отопления Slim 1.620
DimChik2903 писал(а): 30 май 2022, 12:44Насос гидрострелки (насос 1 на рисунке) на данный момент запитан от сети всегда, в обход котла.
DimChik2903 писал(а): 30 май 2022, 12:44насосы зон (насосы 2 и 3 на рисунке) сейчас подключены к выходу котла
Подключи наоборот, в смысле № 1 к котлу, а остальные в розетку. Насос бойлера тоже подключи как положено и куда положено (к котлу).
-
DimChik2903
- Новичок
- Сообщения: 12
- Зарегистрирован: 16 май 2022, 13:36
- Откуда: Москва
- Мой котел: Baxi Slim 1.620 iN
Работа насосов отопления Slim 1.620
Если подключить № 1 к котлу, то при нагреве ГВС не будет циркуляции в бойлере.
У меня нет насоса бойлера, видно и на схеме, и описано мной выше.Starik писал(а): 30 май 2022, 14:46 Насос бойлера тоже подключи как положено и куда положено (к котлу).
-
Starik
- Местный аксакал
- Сообщения: 7432
- Зарегистрирован: 27 ноя 2015, 22:41
- Откуда: Краснодарский край
- Мой котел: BAXI MAIN 5 14f
- Благодарил (а): 73 раза
- Поблагодарили: 819 раз
- Возраст: 59
Работа насосов отопления Slim 1.620
Так установи, не понимаю зачем на ровном месте создавать проблему? Ещё и котел виноват...
Как там вопрос-то звучал... "Вам шашечки или ехать?"
-
DimChik2903
- Новичок
- Сообщения: 12
- Зарегистрирован: 16 май 2022, 13:36
- Откуда: Москва
- Мой котел: Baxi Slim 1.620 iN
Работа насосов отопления Slim 1.620
Ещё раз. От того, что я установлю что-то ещё, не изменится факт того, что котёл при нагреве ГВС подаёт 220V на выход на насос отопления. Это первоочередная проблема.Starik писал(а): 31 май 2022, 14:24 Так установи, не понимаю зачем на ровном месте создавать проблему? Ещё и котел виноват...
-
Starik
- Местный аксакал
- Сообщения: 7432
- Зарегистрирован: 27 ноя 2015, 22:41
- Откуда: Краснодарский край
- Мой котел: BAXI MAIN 5 14f
- Благодарил (а): 73 раза
- Поблагодарили: 819 раз
- Возраст: 59
Работа насосов отопления Slim 1.620
DimChik2903 писал(а): 31 май 2022, 18:25... котёл при нагреве ГВС подаёт 220V на выход на насос отопления.
Ещё кое-что тут оставлю.
В инструкции к котлу ещё много всякого интересного напечатано.
-
Bahus
- Главный администратор

- Сообщения: 12969
- Зарегистрирован: 24 июл 2012, 13:05
- Откуда: Пенза
- Мой котел: Пензенская ТЭЦ-1
- Благодарил (а): 82 раза
- Поблагодарили: 1683 раза
- Возраст: 45
Работа насосов отопления Slim 1.620
Уточниться, на фотке не сильно видно. Петля на колодке А11 замкнута? Не видно куда хвост зелёный идёт.
Отправлено спустя 3 минуты 44 секунды:
Дип D.POMPA включен?
Отправлено спустя 3 минуты 44 секунды:
Дип D.POMPA включен?
В ЛС отвечаю только по работе форума
Илья Бахталин
АСЦ BAXI "Санфорт". г. Пенза
Подключение к Зонту - bahus1980
Илья Бахталин
АСЦ BAXI "Санфорт". г. Пенза
Подключение к Зонту - bahus1980
-
DimChik2903
- Новичок
- Сообщения: 12
- Зарегистрирован: 16 май 2022, 13:36
- Откуда: Москва
- Мой котел: Baxi Slim 1.620 iN
Работа насосов отопления Slim 1.620
Да. Без замыкания петли котёл бы полностью игнорировал бы бойлер. После замыкания стал выходить на режим нагрева ГВС:Bahus писал(а): 01 июн 2022, 09:44 Уточниться, на фотке не сильно видно. Петля на колодке А11 замкнута? Не видно куда хвост зелёный идёт.
Опана, по ходу, все дипы выключены. Их я не трогал ни разу, наверное, установщики 10 лет назад так сделали. Включить? За что он отвечает? Страшная инструкция аж жирным выделила, что должен быть включен всегда, а функционал не пояснила.
-
Bahus
- Главный администратор

- Сообщения: 12969
- Зарегистрирован: 24 июл 2012, 13:05
- Откуда: Пенза
- Мой котел: Пензенская ТЭЦ-1
- Благодарил (а): 82 раза
- Поблагодарили: 1683 раза
- Возраст: 45
Работа насосов отопления Slim 1.620
Эти платы ставились на двух моделях. На вашем Слиме, где работа ГВС обеспечивается насосом (DHW POMPA). И на настенники, где ГВС работает через встроенный трехходовой. Если не ошибаюсь, какая-то такая тема. Давно было.
Поэтому в вашей инструкции и не расшифровывается. Включено должно быть и всё тут.
Поэтому в вашей инструкции и не расшифровывается. Включено должно быть и всё тут.
В ЛС отвечаю только по работе форума
Илья Бахталин
АСЦ BAXI "Санфорт". г. Пенза
Подключение к Зонту - bahus1980
Илья Бахталин
АСЦ BAXI "Санфорт". г. Пенза
Подключение к Зонту - bahus1980
-
DimChik2903
- Новичок
- Сообщения: 12
- Зарегистрирован: 16 май 2022, 13:36
- Откуда: Москва
- Мой котел: Baxi Slim 1.620 iN
Работа насосов отопления Slim 1.620
Вот такая тема есть: viewtopic.php?t=1731
Быть может, на этой плате есть режим работы через трёхходовой клапан, как у меня и сделано? Есть шанс это как-то разузнать?
-
Bahus
- Главный администратор

- Сообщения: 12969
- Зарегистрирован: 24 июл 2012, 13:05
- Откуда: Пенза
- Мой котел: Пензенская ТЭЦ-1
- Благодарил (а): 82 раза
- Поблагодарили: 1683 раза
- Возраст: 45
Работа насосов отопления Slim 1.620
Смотрите инструкции на котлы Luna, Nuvola (без индексов). Там трёхходовые рулили. Но нужно учитывать нюансы. Всёх-таки не случайно схему другую на напольниках сделали. Материал теплообменников сильно разный, мощность тоже.
Я бы на вашем месте в эту сторону не смотрел, а сделал бы по вашей книжке.
Отправлено спустя 1 минуту 1 секунду:
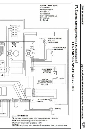
А. Ещё Луна SilverSpace. Там тоже эта Сименс стоит.
Я бы на вашем месте в эту сторону не смотрел, а сделал бы по вашей книжке.
Отправлено спустя 1 минуту 1 секунду:
А. Ещё Луна SilverSpace. Там тоже эта Сименс стоит.
В ЛС отвечаю только по работе форума
Илья Бахталин
АСЦ BAXI "Санфорт". г. Пенза
Подключение к Зонту - bahus1980
Илья Бахталин
АСЦ BAXI "Санфорт". г. Пенза
Подключение к Зонту - bahus1980
-
DimChik2903
- Новичок
- Сообщения: 12
- Зарегистрирован: 16 май 2022, 13:36
- Откуда: Москва
- Мой котел: Baxi Slim 1.620 iN
Работа насосов отопления Slim 1.620
По инструкции там будто другая плата
Там да, но там, наоборот, написано, что D. POMPA всегда выключена. Зато по схеме видно, что 3х ходовой клапан подключается на А8. Будет время- потыкаю в А8 мультиметром.
Тут уже вступает исследовательское любопытство. Если мультиметр ничего интересного на А8 не покажет, мучатся не буду: включу обратно D. POMPA и подключу 3х ходовой к выходам для насосов.Bahus писал(а): 02 июн 2022, 09:54 Я бы на вашем месте в эту сторону не смотрел, а сделал бы по вашей книжке.
-
Bahus
- Главный администратор

- Сообщения: 12969
- Зарегистрирован: 24 июл 2012, 13:05
- Откуда: Пенза
- Мой котел: Пензенская ТЭЦ-1
- Благодарил (а): 82 раза
- Поблагодарили: 1683 раза
- Возраст: 45
Работа насосов отопления Slim 1.620
Вот эта Nuvola
https://baxi.ru/upload/iblock/90f/nuvol ... ktsiya.pdf
https://baxi.ru/upload/iblock/90f/nuvol ... ktsiya.pdf
В ЛС отвечаю только по работе форума
Илья Бахталин
АСЦ BAXI "Санфорт". г. Пенза
Подключение к Зонту - bahus1980
Илья Бахталин
АСЦ BAXI "Санфорт". г. Пенза
Подключение к Зонту - bahus1980
-
DimChik2903
- Новичок
- Сообщения: 12
- Зарегистрирован: 16 май 2022, 13:36
- Откуда: Москва
- Мой котел: Baxi Slim 1.620 iN
Работа насосов отопления Slim 1.620
Любопытно: И в Luna Silver Space, и в Nuvola, что вы скинули, насос контура отопления и трёхходовой клапан подключаются на одни и те же контакты. Только вот в инструкции к Luna написано, что D.POMPA всегда выключено, а у Nuvola, что всегда включено, как и у Slim)
-
- Похожие темы
- Ответы
- Просмотры
- Последнее сообщение
-
- 49 Ответы
- 6764 Просмотры
-
Последнее сообщение Bahus
-
- 15 Ответы
- 4659 Просмотры
-
Последнее сообщение Bahus
-
- 7 Ответы
- 2535 Просмотры
-
Последнее сообщение Vladimir00
-
- 12 Ответы
- 7570 Просмотры
-
Последнее сообщение Bahus
-
- 9 Ответы
- 8114 Просмотры
-
Последнее сообщение Misha.saf
Кто сейчас на конференции
Сейчас этот форум просматривают: нет зарегистрированных пользователей и 2 гостя